IR2110
IR2110驱动器
制造商:
产品信息
描述
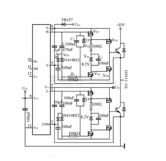
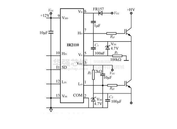
IR2110采用HVIC和闩锁抗干扰CMOS制造工艺,DIP14脚封装。具有独立的低端和高端输入通道;悬浮电源采用自举电路,其高端工作电压可达500V,dv/dt=±50V/ns,15V下静态功耗仅116mW;输出的电源端(脚3,即功率器件的栅极驱动电压)电压范围10~20V;逻辑电源电压范围(脚9)5~15V,可方便地与TTL,CMOS电平相匹配,而且逻辑电源地和功率地之间允许有±5V的偏移量;工作频率高,可达500kHz;开通、关断延迟小,分别为120ns和94ns;图腾柱输出峰值电流为2A。
优势特点
IR2110的内部功能框图如图1所示。由三个部分组成:逻辑输入,电平平移及输出保护。如上所述IR2110的特点,可以为装置的设计带来许多方便。尤其是高端悬浮自举电源的成功设计,可以大大减少驱

规格参数
R2110采用HVIC和闩锁抗干扰CMOS制造工艺,双列直插14脚封装。具有独立的低端和高端输入通道;悬浮电源采用自举电路,其高端工作电压可达500V,dv/dt=±50V/ns,15V下静态功耗116mW;输出的电源端(脚3,即功率器件的栅极驱动电压)电压范围10~20V;逻辑电源电压范围(脚9)5~15V,可方便地与TTL,CMOS电平相匹配,而且逻辑电源地和功率地之间允许有±5V的偏移量;工作频率高,可达500kHz;开通、关断延迟小,分别为120ns和94ns;图腾柱输出峰值电流为2A。



电路图、引脚图和封装图
在线购买
型号:IR2110C
描述:-
型号:IR2110STRPBF 编带
描述:-
型号:IR2110STRPBF/BKN
描述:-
型号:IR2110L4SCS
描述:-
型号:IR2110E4SCS
描述:-
型号:IR2110STRPBF-CUT TAPE
描述:-







