TC2608
分段开关电路。
制造商:
产品信息
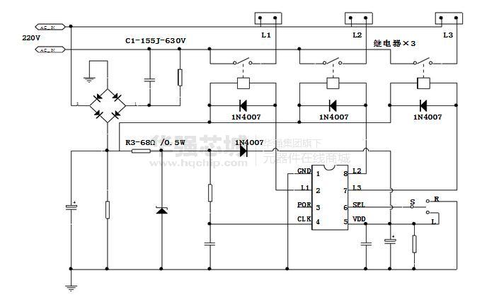
TC2608是多功能分段开关电路。应用一个开关控制2或3路灯源,适用于多头吊灯控制,可分段实现所有灯亮、部分灯亮、个别灯亮。也可应用于日光灯、节能灯、彩灯等灯具及家庭照明分段控制场合,为家居和灯饰智能化产品。应用简单,范围广泛,环保节能。
特性:
1、CMOS工艺制造,低功耗;
2、工作电压范围宽(VDD = 3V~18V);
3、内置复位电路;
4、开关合二为一,美观、省电线、安装简单;
5、具有模式选择端,可实现2或3路选择。

元器件型号、描述、参数
分段开关电路。
制造商:
TC2608是多功能分段开关电路。应用一个开关控制2或3路灯源,适用于多头吊灯控制,可分段实现所有灯亮、部分灯亮、个别灯亮。也可应用于日光灯、节能灯、彩灯等灯具及家庭照明分段控制场合,为家居和灯饰智能化产品。应用简单,范围广泛,环保节能。
特性:
1、CMOS工艺制造,低功耗;
2、工作电压范围宽(VDD = 3V~18V);
3、内置复位电路;
4、开关合二为一,美观、省电线、安装简单;
5、具有模式选择端,可实现2或3路选择。