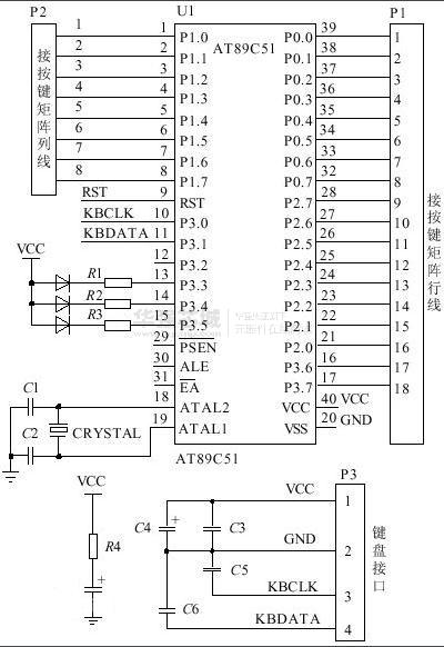
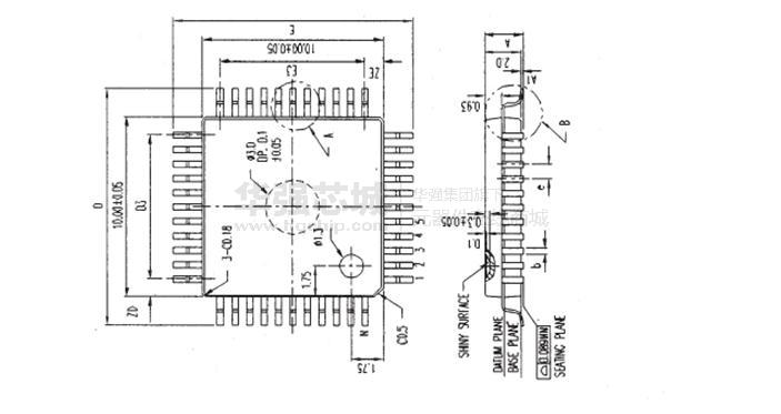
89C51
80C51的8位微控制器系列4K / 8K / 16K / 32K闪存
制造商:
产品信息
描述:
89C51是一种带4K字节闪烁可编程可擦除只读存储器(FPEROM—Flash Programmable and Erasable Read Only Memory)的低电压、高性能CMOS8位微处理器,俗称单片机。单片机的可擦除只读存储器可以反复擦除100次。该器件采用ATMEL高密度非易失存储器制造技术制造,与工业标准的MCS-51指令集和输出管脚相兼容。由于将多功能8位CPU和闪烁存储器组合在单个芯片中,ATMEL的89C51是一种高效微控制器,89C2051是它的一种精简版本。89C单片机为很多嵌入式控制系统提供了一种灵活性高且价廉的方案。
主要特性:
·与MCS-51 兼容
·4K字节可编程闪烁存储器寿命:1000写/擦循环
·三级程序存储器锁定
·128*8位内部RAM
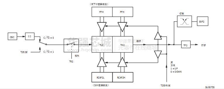
·32可编程I/O线·两个16位定时器/计数器
·可编程串行通道
·低功耗的闲置和掉电模式
·片内振荡器和时钟电路








